|
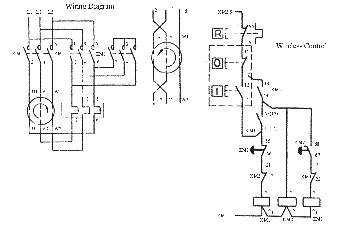
| LC3-D Star-Delta Reduced Voltage Starter | |||||||||||||||||||||||||||||||||||||||||||||||||||||||||||||||||||||||||||||||||||||
|
|||||||||||||||||||||||||||||||||||||||||||||||||||||||||||||||||||||||||||||||||||||
|
|||||||||||||||||||||||||||||||||||||||||||||||||||||||||||||||||||||||||||||||||||||
|
|
||||||||||||||||||||||||||||||||||||||||||||||||||||||||||||||||||||||||||||||||||||
|
Circuit
Breakers | Fuses | Contactors
| Power Supplies | Starters
| Switches | General
Purpose Relays | Electrical Buy_Online
| RCBO_Circuit_Breakers | MK_RCBO's
| Henley_Block
| Omron_MY_Relays | Consumer_Units
| General_Purpose_Relays
|Contact Us|
Electrical
Instruments | Electrical
Accessories
Electrical Components Direct 7 Chelsea View, Bradford Road, Northowram, Halifax, West Yorkshire, HX3 7AJ Tel 07713451823 Fax 01422 202438 E_mail sales@electricalcomponentsdirect.co.uk Copyright © Electrical Components Direct |